Manuales
Bultaco Sherpa T 198 y 199 A
Manual de Usuario


Portada
Preparación
Bujía
Rueda delantera
Contraportada
Nivel transmisión y cambio
Carburador
Freno delantero
Indice
Presión de los neumáticos
Despiece Carburador
Cadena
Presentación
Portada lubricación
Filtro de aire
Rueda trasera
Descripción
Tabla de lubricación
Mando de gas
Freno trasero
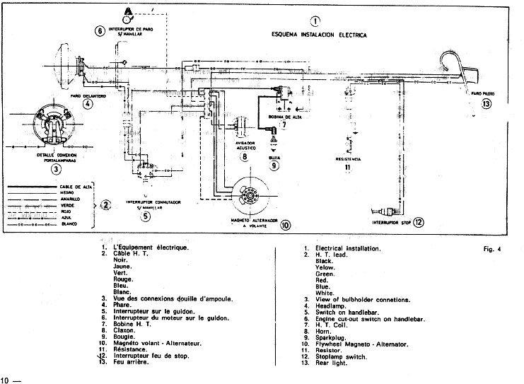
Instalación eléctrica
Lubricación 1
Puesta a punto 1
Limpieza
Esquema eléctrico
Lubricación 2
Puesta a punto 2
Características 1
Curvas de par y potencia
Servicio postventa
Embrague
Características 2

Gracias al forero "Juan de la Beta" por su aportación de este manual

Para ampliar esta sección necesitamos vuestra colaboración, pues hay muchos manuales y disponemos de pocos, si tienes alguno envianoslo para que podamos incluirlo aqui. Escribe a todotrial@todotrial.com